手 机:19924390438
邮 箱:market@gdhuanmei.com
电 话:020-85681020(华南)
网 址:www.gdhuanmei.com
地 址:广州市番禺区番禺大道北555号天安科技园

项目简介
项目名称:处理氨氮废水工程项目 设计能力:2t/h 撬装模块MVR蒸发系统 客户单位:绵阳某某环境工程有限公司 设计单位:广东环美 物料情况
总体要求:

进水水质:
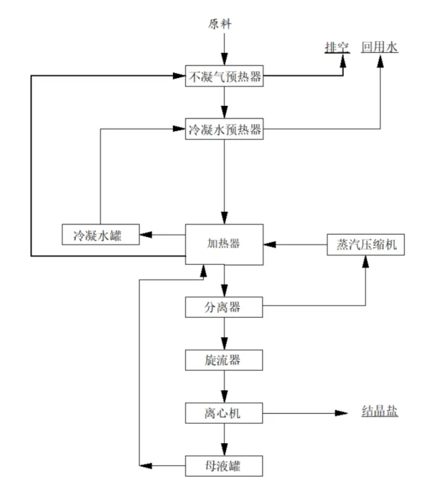
工艺流程 项目现场




服务热线
020-85681020(华南)
邮箱:market@gdhuanmei.com
联系人:周经理19924390438
研发中心:广州市番禺区番禺大道北555号天安总部中心1号楼9层
生产基地:广东省韶关市浈江区狮塘路39号

扫一扫,关注环美